作者 | zhou ming
随着手机性能的不断提升,人们对手机快充的需求也与日俱增。oppo是国内最早搭载快速充电技术的手机品牌之一,从“充电五分钟通话两小时”到十分钟内完全充满一台手机,oppo 一步一个脚印地在快充的发展路上获得傲人成果。随着电源功率的不断增加,产品的emc问题日益严峻,emc工程师需要花费大量的时间做和定位和整改。借助达索simulia cst软件在emc领域的优势,oppo提升了电源emc前端设计能力,仿真结果准确度高,实现了电源emc设计能力的突破。
产品硬件介绍
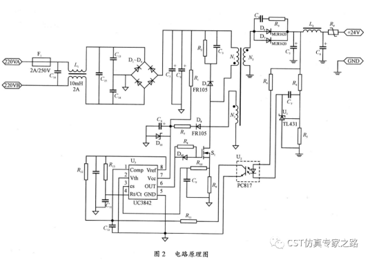
反激式开关电源具有电路简单、体积小、成本低、驱动简单等特点,因此在手机、家电等领域获得广泛的应用。下图是一个反激电源的硬件电路图。

注:该图片来自互联网。
cst软件3d仿真模型构建
cst微波工作室可以根据真实的测试场景,构建完整的3d模型,包括测试环境、pcb、变压器、共模电感、差模电感、cable、lisn等。
ce 3d测试场景建模
主要的3d功率器件模型
变压器3d模型
差模电感阻抗曲线 仿真vs 测试
共模电感阻抗曲线 仿真vs 测试
cst软件系统级场路协同建模
在确保关键器件模型准确的前提下,我们进入到系统级场路协同仿真。cst软件的场路协同仿真是实现emc仿真的最大优势之一。
仿真测试结果比对
仿真完成后我们将仿真和测试结果进行对比。首先是mos管的vds和vgs波形,一致性非常好。
vds波形 测试(左)vs仿真(右)
vgs波形 测试(左)vs仿真(右)
接下来我们看ce和re的结果。不论是150k-30m频段的ce仿测结果对比,还是30-300m频段的re仿测对比,可以看出仿真的精度非常好。
ce测试结果
ce仿真结果
re测试结果
re仿真结果
【仿真后记】
电源类产品的emc仿真的难度非常高,主要原因是复杂器件多、建模难度大、耦合路径多,同时对软件的计算精度和工程师的建模能力有很高的要求。这次手机电源的ce、re仿真,可以说是cst软件的牛刀小试,我在仿真过程中也遇到了不少困难,但最终依托cst软件强大的功能,以及达索cst软件电磁团队的同事的支持,都一一克服。从开始建模到最终拿到结果,总共花费两周时间。如果需要更准确的结果,模型还有进一步优化的空间。
(内容、图片来源:cst仿真专家之路公众号,侵删)
凯发网站的版权与免责声明:
凡未注明作者、来源的内容均为转载稿,如出现凯发网站的版权问题,请及时联系凯发网站处理。我们对页面中展示内容的真实性、准确性和合法性均不承担任何法律责任。如内容信息对您产生影响,请及时联系凯发网站修改或删除。
2025-12-05
[行业资讯] simulia简介-abaqus代理经销商思茂信息
2025-12-05
[行业资讯] 如何合理选购abaqus软件并获取报价?达索代理商思茂信息
2025-12-05
[行业资讯] 思茂信息亮相2025省博士创新站活动 共探产学研新路径
2025-12-02
[cst] cst软件探索eft虚拟测试:从iec标准到3d仿真实战
2025-12-01
[abaqus] abaqus中理想弹塑性模型和弹塑性硬化模型区别
2025-11-28
2025-11-28
2025-11-28
[abaqus] 上课啦!达索系统 simulia abaqus pcb仿真
2025-11-26
[cst] 无参优化器:利用cst和tosca进行拓扑优化之单极天线(
2025-11-26
2023-08-29
2023-08-24
[abaqus] abaqus如何建模?abaqus有限元分析教程
2023-07-07
[abaqus] 有限元分析软件abaqus单位在哪设置?【操作教程】
2023-09-05
[abaqus] abaqus软件中interaction功能模块中的绑定接
2023-07-19
[abaqus] abaqus怎么撤回上一步操作?abauqs教程
2024-05-01
[abaqus] abaqus里面s11、s12和u1、u2是什么意思?s和
2023-08-30
[abaqus] abaqus单位对应关系及参数介绍-abaqus软件
2023-11-20
[abaqus] abaqus软件教程|场变量输出历史变量输出
2023-07-18
[abaqus] abaqus中的s、u、v、e、cf分别是什么意思?
2024-05-11
[行业资讯] simulia简介-abaqus代理经销商思茂信息
2025-12-05
2025-12-05
[行业资讯] 如何合理选购abaqus软件并获取报价?达索代理商思茂信息
2025-12-05
[行业资讯] 思茂信息亮相2025省博士创新站活动 共探产学研新路径
2025-12-02
[行业资讯] 正版abaqus全国代理商:思茂信息——达索授权认证
2025-11-25
[行业资讯] 怎么联系cst studio suite代理商?达索sim
2025-11-25
2025-11-24
[行业资讯] 广东有限元分析软件abaqus采购指南-认准达索授权思茂信
2025-11-21
[行业资讯] 达索abaqus、cst代理商采购流程-指定授权代理商思茂
2025-11-21
[行业资讯] 广东2025半导体及零部件学会发展论坛落幕,广州思茂信息获
2025-11-20
地址: 广州市天河区天河北路663号广东省机械研究所8栋9层 电话:020-38921052 传真:020-38921345 邮箱:thinks@think-s.com
凯发k8官方网娱乐官方 copyright © 2010-2023 广州思茂信息科技有限公司 all rights reserved. 粤icp备11003060号-2