1、前言
随着风能利用的兴起,兆瓦级风力发电机组成为主流的风力发电设备。由于风向的时刻变化,风力发电机组偏航系统在启动与刹车状态之间变化频繁,受载情况与工作环境复杂,因此在设计制造与使用过程中有着极高的结构要求 ,为了系统的研究风力发电机组偏航时的动态特性,本文运用多体动力学方法对风机偏航时偏航系统的动态特性进行仿真分析。这对偏航系统齿轮的齿轮强度和可靠性设计具有重要指导意义。
2、偏航系统结构参数
偏航系统是水平轴风力发电机组的至关重要组成部分。对于大型并网水平轴风力发电机组来说,其主动偏航系统机构大体包括以下几个部分:偏航轴承、偏航制动装置、偏航驱动装置和偏航保护装置等。本文所选机组采用内齿式偏航系统,通过输出轴上的小齿轮与轴承内圈齿轮啮合,以推动机舱旋转,达到偏航目的。3mw 风力发电机组采用六个偏航驱动方式,以保证在提供足够转矩的前提下,尽可能保持机舱平稳运动。具体偏航驱动分布的形式如图 2-1 所示。
图 2-1 偏航齿轮装配图
本文以 3mw 风力发电机组偏航系统齿轮副进行研究。偏航齿轮系统是由六个与减速器相连的小齿轮同时与偏航轴承内圈大齿轮相啮合构成的,六个小齿轮在大齿轮周围呈轴对称分布。具体相关参数见表 2-1。
表 2-1 齿轮参数表
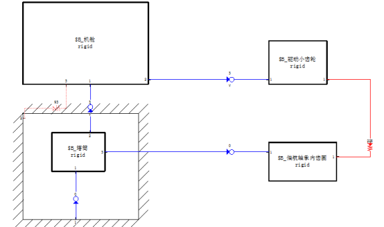
3、偏航系统动力学模型
在 simpack 中建立风力发电机组偏航系统的动力学模型,建立模型前需确定模型的拓扑图,偏航系统齿轮啮合拓扑图如图 3-1,
图 3-1 偏航系统齿轮啮合拓扑图
在 simpack 中齿轮由 25 号齿轮体单元定义。按照齿轮参数表赋予实体基本属性包括密度、杨氏模量、泊松比等参数。忽略塔筒的微小晃动,对模型其进行约束,基本过程如下:
(1)将塔筒与大地固定约束,将偏航轴承内齿圈与塔筒之间用固定的方式约束,以模拟偏航轴承内齿圈与塔筒之间的固定;
(2)将机舱与塔筒之间用旋转的方式约束,保证机舱偏航,以模拟机舱绕塔筒的旋转过程;
(3)将偏航驱动小齿轮与机舱之间用旋转的方式约束,用以模拟驱动的小齿轮的转动过程;
(4)在小齿轮与内齿圈之间施加齿轮力元,用以模拟齿轮传动过程中的两齿间的啮合。齿轮啮合采用 fe225 号力元齿轮力元来描述,可以反映齿轮啮合时造成的刚度变化、齿轮侧隙影响、齿轮啮合力等因素对齿轮传动的影响。
4、仿真分析
小齿轮其额定工作转速为 0.5 r/min,在 simpack 中,对建立起来的偏航驱动小齿轮施加工作转速,分析偏航驱动小齿轮在工作转速下偏航系统齿轮啮合间的动态特性。
仿真结果分析中发现,根据图 4-1 发现,刚开始偏航启动时,齿轮间接触刚度有比较大的振荡,随着仿真时间的增长,齿轮的啮合刚度变化均匀。根据图 4-2 至 4-5 发现,偏航启动瞬时,齿轮之间啮合力有较大振荡,齿轮间存在的啮合力会使其公转方向产生很大加速度波动,进而影响其角速度也在很大的值之间波动。随着啮合力趋于平稳,最终角加速度趋于零,角速度趋于一定值,实现机舱平稳转动。
5、结论
本文运用 simpack 软件对 3.0mw 风力发电机组偏航系统中的偏航齿轮副进行了多体动力学仿真分析,系统描述了齿轮启动时的啮合接触过程,得到了在偏航工作转速情况下偏航齿轮之间的接触刚度、角速度、角加速度以及齿轮啮合力的变化情况,仿真结果表明,在驱动小齿轮加速的瞬时,齿轮副之间会产生较大的啮合冲击,之后齿轮副间啮合趋于平稳。
资料来源:达索官方
2025-12-05
[行业资讯] simulia简介-abaqus代理经销商思茂信息
2025-12-05
[行业资讯] 如何合理选购abaqus软件并获取报价?达索代理商思茂信息
2025-12-05
[行业资讯] 思茂信息亮相2025省博士创新站活动 共探产学研新路径
2025-12-02
[cst] cst软件探索eft虚拟测试:从iec标准到3d仿真实战
2025-12-01
[abaqus] abaqus中理想弹塑性模型和弹塑性硬化模型区别
2025-11-28
2025-11-28
2025-11-28
[abaqus] 上课啦!达索系统 simulia abaqus pcb仿真
2025-11-26
[cst] 无参优化器:利用cst和tosca进行拓扑优化之单极天线(
2025-11-26
2023-08-29
2023-08-24
[abaqus] abaqus如何建模?abaqus有限元分析教程
2023-07-07
[abaqus] 有限元分析软件abaqus单位在哪设置?【操作教程】
2023-09-05
[abaqus] abaqus软件中interaction功能模块中的绑定接
2023-07-19
[abaqus] abaqus怎么撤回上一步操作?abauqs教程
2024-05-01
[abaqus] abaqus里面s11、s12和u1、u2是什么意思?s和
2023-08-30
[abaqus] abaqus单位对应关系及参数介绍-abaqus软件
2023-11-20
[abaqus] abaqus软件教程|场变量输出历史变量输出
2023-07-18
[abaqus] abaqus中的s、u、v、e、cf分别是什么意思?
2024-05-11
[行业资讯] simulia简介-abaqus代理经销商思茂信息
2025-12-05
2025-12-05
[行业资讯] 如何合理选购abaqus软件并获取报价?达索代理商思茂信息
2025-12-05
[行业资讯] 思茂信息亮相2025省博士创新站活动 共探产学研新路径
2025-12-02
[行业资讯] 正版abaqus全国代理商:思茂信息——达索授权认证
2025-11-25
[行业资讯] 怎么联系cst studio suite代理商?达索sim
2025-11-25
2025-11-24
[行业资讯] 广东有限元分析软件abaqus采购指南-认准达索授权思茂信
2025-11-21
[行业资讯] 达索abaqus、cst代理商采购流程-指定授权代理商思茂
2025-11-21
[行业资讯] 广东2025半导体及零部件学会发展论坛落幕,广州思茂信息获
2025-11-20
地址: 广州市天河区天河北路663号广东省机械研究所8栋9层 电话:020-38921052 传真:020-38921345 邮箱:thinks@think-s.com
凯发k8官方网娱乐官方 copyright © 2010-2023 广州思茂信息科技有限公司 all rights reserved. 粤icp备11003060号-2